中國儲能網訊:項目中壓系統(tǒng)的初步設計的結構形式采用IEC 62271-212類型的滑撬式變電站,中壓側采用戶外環(huán)網柜。
變壓器容量為:4套 雙分裂 6560kVA@30℃+1套 雙繞組 3280kVA@30℃
環(huán)網柜為典型的24kV 630A 20kA 2路負荷開關(手動操作)+1路斷路器(電動操作)方案
其中斷路器配置50/51/51N保護功能,沒有配置50N保護功能很好,具體保護功能詳見《ANSI 設備代碼》
斷路器接線的表達方式稍微有點奇怪,在上隔離和出線端布置了兩套聯(lián)鎖的接地開關,這和實際供貨產品存在不一致。
BIL 125kV,環(huán)進環(huán)出和斷路器饋線均未見配置中壓避雷器,不濫用中壓避雷器很好。
圖1 典型升壓變流單線圖
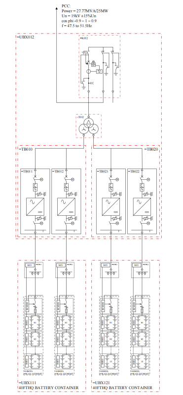
圖2 25MW/28.98MWh系統(tǒng)單線圖
圖3 25MW/28.98MWh系統(tǒng)布置圖




